

| FYUB千亿(中国)一站式服务平台工程塑料悬臂液下泵 |
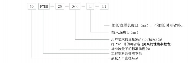
一、概述 FYUB千亿(中国)一站式服务平台工程塑料悬臂液下泵的过流部件均采用超高分子量聚乙烯(UHMWPE)制作,具有优异的耐腐、耐磨和耐冲击性能;同时,由于采用悬臂轴结构而取消了下部辅助支承,从而彻底解决了下部辅助支承在无法用冷却水冷却和润滑的情况下不耐磨以及泵不能开空车的难题,特别适用于含固量高且不能加冷却水的腐蚀性介质(含固体颗粒的重量浓度≤20%,固体颗粒直径≤1.0mm),该泵的适用温度≤80℃。 二、型号说明
|

→ 地 址:宜兴市丁蜀镇陶都工业园通蠡中路26号
→ 总经理:陈伯生
→ 电 话:0510-87409633 87403572 87403345 87402459
→ 传 真:0510-87426968
→ 邮 箱:pump-cbs@pub.wx.jsinfo.net
→ 网 址:/
→店铺直销:http://yxlgby.1688.com
| 官方移动平台 |
![]() |
| 官方微信平台 |
![]() |
| 维修指导书平台 |
![]() |